Sales@fiberhtt.com
在當今數字化浪潮席卷的時代,信息以光速在全球網絡中穿梭。從我們日常使用的手機視頻通話,到數據中心海量數據的快速交換,再到5G網絡低時延、高帶寬的通信需求,這一切都離不開高速、穩定的光通信技術。而光模塊作為光通信系統的核心組件,承擔著電信號與光信號相互轉換的重任,是實現數據在光纖中飛速傳輸的關鍵橋梁。
在光通信系統的精密舞臺上,時鐘數據恢復(CDR)技術如同一位隱形的交響樂指揮家,雖鮮少亮相于聚光燈下,卻以毫秒級的精準控制維系著整個數據傳輸樂章的有序進行。這項核心技術通過實時矯正信號傳輸中的時序偏差,在每秒數百億比特的數據洪流中建立起精確的時空坐標,成為支撐5G、數據中心互聯等現代通信基礎設施的"隱形骨架"。本文將系統解構CDR技術的核心維度:
CDR時鐘的基本概念
CDR時鐘的定義
CDR時鐘(時鐘數據恢復時鐘)是光通信系統中的核心技術,其核心功能是從失真信號中精準重建時序基準與數據流。當發送端將時鐘信號與數據信號共同編碼傳輸時,長距離光纖傳輸中的損耗、色散效應及環境噪聲會導致信號波形畸變,使接收端出現脈沖寬度失真和時序紊亂。CDR通過實時追蹤信號相位變化,執行以下核心任務:
?時鐘同步重建?
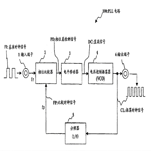
采用鎖相環(PLL)技術,通過鑒相器檢測數據跳變沿與本地時鐘的相位差,經由壓控振蕩器(VCO)動態校準時鐘頻率,生成與原始信號同頻同相的時序基準。
?數據精準再生?
利用恢復的時鐘對失真信號進行重定時采樣,消除傳輸累積的時序抖動(Jitter),將非均勻脈沖轉化為規整數字信號,實現數據序列的可靠還原。能夠最大程度地減少因信號畸變帶來的誤碼率,從而恢復出原始的數據信號。

CDR時鐘的工作原理
整體工作流程概述
CDR時鐘的工作原理主要依賴鎖相環(PLL)和數據采樣等關鍵技術來實現。當接收到的信號進入CDR電路后,首先由鎖相環發揮作用,恢復出準確的時鐘信號。然后,利用這個精準的時鐘信號作為采樣時鐘,對輸入的數據信號進行采樣,從而恢復出原始的數據信號,完成整個時鐘數據恢復的過程。
鎖相環(PLL)的工作機制
鎖相環是CDR時鐘技術的核心組成部分,它包含鑒相器(PD)、環路濾波器(LF)和壓控振蕩器(VCO)三個主要部分,各部分協同工作,實現時鐘信號的恢復。
1. 鑒相器(PD):鑒相器是鎖相環的“眼睛”,它負責比較輸入信號中的時鐘成分與壓控振蕩器輸出的時鐘信號之間的相位差。具體來說,鑒相器通過用VCO的輸出時鐘對輸入數據進行采樣來獲得控制信號。當輸入信號和VCO輸出信號的相位存在差異時,鑒相器會產生相應的電壓信號,這個電壓信號的大小和方向反映了相位差的大小和正負。例如,在模擬乘法器組成的鑒相器電路中,輸入信號和VCO輸出信號通過模擬乘法器進行相乘運算,其輸出信號中包含了相位差的信息,經過后續處理即可得到控制電壓。
2. 環路濾波器(LF):鑒相器輸出的電壓信號通常包含高頻噪聲和交流成分,不能直接用于控制VCO。環路濾波器的作用就像一個“篩子”,它對鑒相器輸出的電壓信號進行濾波處理,去除高頻噪聲和交流成分,得到一個平滑的直流控制電壓。這個控制電壓能夠準確地反映輸入信號和VCO輸出信號之間的相位差,為VCO的頻率調整提供穩定的控制信號。
3. 壓控振蕩器(VCO):VCO是鎖相環的“心臟”,它根據環路濾波器輸出的控制電壓調整自身的振蕩頻率和相位。當控制電壓增大時,VCO的振蕩頻率升高;當控制電壓減小時,VCO的振蕩頻率降低。通過不斷地調整,VCO的輸出信號頻率和相位逐漸與輸入信號中的時鐘成分同步,最終實現相位鎖定。當鎖相環進入相位鎖定狀態時,輸出和輸入信號的頻率和相位保持恒定不變,此時鑒相器輸出的控制電壓為恒定值,VCO的輸出時鐘信號即為恢復出的準確時鐘信號。

數據采樣與恢復
在恢復出時鐘信號后,利用這個精準的時鐘信號作為采樣時鐘,對輸入的數據信號進行采樣。由于時鐘信號為數據的讀取和處理提供了精確的時間基準,就像樂隊演奏時的節拍器一樣,使得數據的傳輸和處理有條不紊地進行。通過在數據信號的最佳采樣時刻進行采樣,能夠最大程度地減少因信號畸變帶來的誤碼率,從而恢復出原始的數據信號。例如,在PAM4(4級脈幅調制)信號的時鐘數據恢復中,25G Baud/s的PAM4信號進入CDR后到達PD模塊,PD由4個時間交織的1/4速率通路并行而成,每條通路工作在6.25Gbit/s。每條PD通路由前端電路(PD - FE)、重定時寄存器、PAM4譯碼器和邏輯電路模塊構成。PD - FE采用3個并行的判決器來量化具有4個電平信息的PAM4信號,并將其輸出為3位溫度計碼判決結果;譯碼器負責將溫度計碼轉換為二進制碼,即代表2倍權重位的最高權重位(MSB)和1倍權重位的最低權重位(LSB)信號。這些6.25Gbit/s的NRZ數據通過串行轉化器進行4:1變換,并匯聚到單路25Gbit/s再輸出給驅動器供光器件或測試儀器使用,從而完成了數據信號的恢復。

CDR時鐘的性能指標
帶寬
CDR帶寬是CDR時鐘的一個重要指標,它主要影響光模塊的數據鎖定時間和抖動性能。若CDR帶寬的取值比較大,光模塊的數據鎖定時間則比較短,能夠快速恢復出時鐘信號和數據信號,但抖動性能則會變差,即恢復出的時鐘信號和數據信號中包含的抖動成分較多,這可能會導致數據誤碼率的上升。反之,若CDR帶寬的取值比較小,這時抖動性能會變好,恢復出的時鐘信號和數據信號更加純凈,但鎖定時間會變長,嚴重的情況下會在個別系統單板上數據失鎖,造成光模塊不能正常使用。因此,在實際應用中,需要根據光模塊的具體應用場景和性能要求,合理選擇CDR帶寬。
抖動
抖動是指時鐘信號或數據信號在時間軸上的隨機波動,它是衡量CDR時鐘性能的重要指標之一。抖動可以分為周期抖動(Period Jitter)、周期到周期抖動(Cycle - to - Cycle Jitter)和峰值抖動(Peak - to - Peak Jitter)等類型。周期抖動是指時鐘信號單個周期的時間偏差;周期到周期抖動是指相鄰兩個時鐘周期的時間差的變化;峰值抖動是指時鐘信號或數據信號在一段時間內時間偏差的最大值和最小值之差。抖動會對數據傳輸的準確性產生嚴重影響,過大的抖動可能導致接收端無法在正確的時刻對數據進行采樣,從而產生誤碼。因此,在CDR時鐘電路的設計中,需要采取一系列措施來降低抖動,如優化鎖相環的參數、采用低噪聲的VCO、提高電路的布局布線質量等。
誤碼率
誤碼率是指數據傳輸過程中錯誤比特數與總比特數的比值,它是衡量光模塊數據傳輸質量的關鍵指標。CDR時鐘的性能直接影響誤碼率,如果CDR時鐘不能準確恢復出時鐘信號和數據信號,就會導致接收端對數據的采樣錯誤,從而增加誤碼率。在實際應用中,通常要求光模塊的誤碼率非常低,例如在10Gbit/s及以上速率的光模塊中,誤碼率要求達到10?12甚至更低。為了降低誤碼率,除了提高CDR時鐘的性能外,還需要采用糾錯編碼、前向糾錯等技術手段。
鎖定時間
鎖定時間是指CDR時鐘電路從接收到輸入信號到恢復出穩定的時鐘信號和數據信號所需的時間。在光通信系統中,快速鎖定對于實現高效的數據傳輸至關重要。特別是在一些需要頻繁切換信道或快速建立連接的應用場景中,如無線通信基站的光模塊,短的鎖定時間能夠減少數據傳輸的延遲,提高系統的響應速度。因此,在設計CDR時鐘電路時,需要優化電路結構和參數,以縮短鎖定時間。

CDR時鐘在不同類型光模塊中的應用
高速率光模塊
隨著信息技術的飛速發展,對數據傳輸速率的要求越來越高,高速率光模塊應運而生,如25G、40G、100G甚至更高速率的光模塊。在這些高速率光模塊中,CDR時鐘技術發揮著不可或缺的作用。以25G光模塊為例,單通道數據速率達到25Gbit/s,信號在傳輸過程中極易受到各種因素的影響而發生畸變。CDR時鐘技術能夠從失真的信號中準確恢復出時鐘信號和數據信號,確保數據傳輸的準確性和可靠性。在40G和100G光模塊中,通常采用多通道并行傳輸技術,每個通道都需要獨立的CDR時鐘電路來恢復時鐘信號和數據信號,這對CDR時鐘技術的性能和集成度提出了更高的要求。

長距離光模塊
長距離光模塊主要用于跨越城市、國家甚至洲際的光通信傳輸,如10G SFP + ER/10G SFP + ZR等。在長距離傳輸過程中,光信號會因光纖的損耗、色散等因素而發生嚴重衰減和畸變,接收端接收到的信號質量非常差。CDR時鐘技術能夠對這些失真的信號進行再生處理,通過再放大、再整形和再定時,恢復出原始的時鐘信號和數據信號,從而實現長距離、高質量的數據傳輸。在10G SFP + ZR光模塊中,傳輸距離可達80公里甚至更遠,如果沒有CDR時鐘技術的支持,很難實現如此長距離的穩定通信。

特殊應用場景光模塊
除了高速率和長距離光模塊外,CDR時鐘技術還廣泛應用于一些特殊應用場景的光模塊中,如數據中心光模塊、5G前傳光模塊等。在數據中心中,大量的服務器之間需要進行高速、低延遲的數據交換,對光模塊的性能和可靠性要求極高。CDR時鐘技術能夠確保數據中心光模塊在高速數據傳輸過程中保持穩定的性能,減少誤碼率,提高數據傳輸效率。在5G前傳中,光模塊需要滿足低時延、高帶寬的需求,CDR時鐘技術能夠為5G前傳光模塊提供精準的時鐘信號和數據恢復功能,保障5G網絡的正常運行。

CDR時鐘的發展趨勢
隨著光通信技術向800G/1.6T超高速率、相干光通信和全光網絡演進,CDR(時鐘數據恢復)技術正面臨前所未有的挑戰與機遇。未來,CDR將突破傳統功能邊界,向智能化、集成化、低功耗和超寬適應范圍方向進化,成為支撐下一代光通信系統的核心引擎。
1. 智能化:AI賦能動態自適應優化
傳統CDR依賴固定參數設計,難以應對復雜多變的傳輸環境(如5G前傳的動態頻譜分配、數據中心的光模塊熱插拔等)。未來,AI算法將深度融入CDR芯片,實現:
實時參數調優:通過機器學習分析信號質量(如眼圖張開度、抖動分布),動態調整帶寬、均衡系數等參數,提升抗干擾能力;
故障預測與自愈:基于歷史數據預測信號劣化趨勢,提前觸發補償機制,減少人工干預;
協議兼容性增強:自動識別不同速率和調制格式(PAM4/QPSK),降低多廠商設備互聯的復雜度。

2. 集成化:單芯片解決方案成為主流
為滿足光模塊小型化、低成本的需求,CDR將與驅動器(Driver)、跨阻放大器(TIA)、限幅放大器(LA)等功能模塊深度集成,形成單芯片光引擎。
3D封裝技術:通過芯片堆疊(Chip-on-Wafer-on-Substrate, CoWoS)實現CDR與DSP(數字信號處理)芯片的垂直互聯,提升信號完整性。
影響:集成化CDR可降低光模塊成本30%以上,同時支持更高速率(如800G)和更短設計周期。

3. 超高速與超寬適應范圍:突破物理極限
隨著單波速率向1.6T邁進,CDR需解決以下難題:
超高頻時鐘生成:采用注入鎖定振蕩器(ILLO)或光子輔助時鐘恢復技術,生成皮秒級精度的時鐘信號;
超寬動態范圍:支持從10G到1.6T的速率自適應,覆蓋短距數據中心互聯和長距城域網場景;
低相位噪聲:通過鎖相環(PLL)架構創新(如亞采樣PLL),將時鐘抖動降低至飛秒級,滿足相干光通信的嚴苛要求。